产品中心 PRODUCTS CENTER
首页 > 净水处理设备 > 生产生活用水水处理设备 > 一体化净水设备

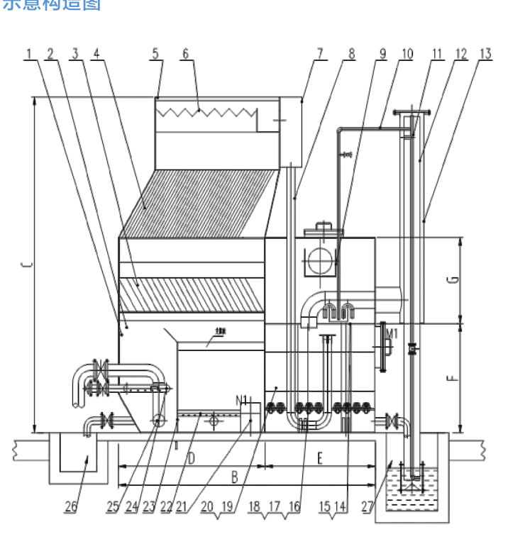
H系列一体化净水器

产品概述

H系列高效能全自动一体化净水装置是由我公司在总结以前各种净水器的基础上研制开发的系列新品,处理水量为5,10,15,20,40,50,80,100,120,150,200吨/小时等不同型号(特殊规格及要求可另行设计制造)。
1.jpg
 
该系列净水装置集絮凝、沉淀、排泥、集水、无阀过滤等工艺于一体,能够有效处理各类江、河、湖、水库等水源.使其浊度降至3NTU以下。产品自动化程度高,基本无电力消耗,对操作人员素质要求不高.一般人工均可操作,是实现水厂自动化管理的重要净水单元,再配以我公司的加药装置及消毒设备.即可成为一个具有全套功能的净水站。

应用域

1.适用于原水浊度小于3000mg/L的各类江、河、湖、水库、地下水等为水源的农村城镇,工矿企业的水厂,集中供水站等.出水可满足浊度s3mg/L。

2.适用于无法在清水池加反洗泵进行滤池反洗的用水场所。

3.对于低温、低浊、有季节性藻类的湖泊水源,有其特殊的适应能力。

4.可用于高纯水、饮料工业用水、锅炉用水等系统的预处理设备。

5.用于各类工业循环水系统,可有效而大幅度地提高循环用水水质。

6.用于中水回用系统,以污水厂排放水为水源,经处理后回用于用水设施。

未命名-13_r1_c1.jpg

工艺原理

(1) 加药及混合

加药装置是以计量泵为主要投加设备、将溶药箱、搅拌器、液位计、止回阀、压力表、缓冲器、管路、阀门、底座、扶梯、电控系统等按工艺流程需要组装在一个公共平台上,形成一个模块。

混合:原水(≥0 07Mpa)首先进静态管道混合器,静态混合器的主要作用是把所投加的药剂充分混和于水,达到较好的反应效果。http://www.zljituan.com/jsclgc/scshscl/jhsjh/

溶解:将固体的聚合氯化铝或聚丙烯酰胺添加在溶药桶内,由搅拌机搅拌溶解,配制为一定浓度的混凝剂和助凝剂药液。

投加:混凝剂和助凝剂分别采用两台计量泵定量吸药投加,根据原水的水质情况(小试)确定合适的投加剂量,使原水中的悬浮物和胶体杂质在后续的沉淀澄清工艺中得到有效的去除。

加药装置的加药量及加药压力,可根据工艺的需要,选取合适的计量泵。流量从1L/h到8000L/h,压力从0.1MPa到25MPa范围内均可选择到合适的产品,计量泵的计量精度可高达±1%。

2.jpg2.jpg

优点:

自动化程度高,可根据水质调节加药量,节省运行费用;

各自独立的加药系统,方便实时加药,操作难度低;

可实现就地控制、远程自动控制、手动和自动相互转换加药;http://www.zljituan.com/jsclgc/scshscl/jhsjh/

具有结构紧凑,体积小、噪音低、工作平稳、安装简单、操作使用方便等优点。


(2) 布水装置

经加药混合后的原水进入一体化净水器,首先进入装置底部的配水区,净水器的进水为底部配水区进水,穿孔管布水,确保设备布水均匀,并且每个微孔处水流以一定的流速喷出,配台导流板使沉淀物流向污泥区,不容易发生污赌,水质调节均化,水稳流上升至反应絮凝区。http://www.zljituan.com/jsclgc/scshscl/jhsjh/

优点:均匀布水、抵抗进水不稳的冲击力、调节水质,设备内部无死角布水等。



(3)凝聚反应区

在本设备中凝聚反应区起到的作用,是水厂常规物理处理三大工艺Z初的一道关键工序,反应效果直接影响到出水水质和水量。向水中加入混凝剂(或絮凝剂)时,液相和质相几乎是同步的流态,当流经反应装置过程中,由于水流通道的不断改变,使固、液相质点不仅具有主体流动,还具有上、下、左、右的脉动循环,在通过循环反应区过程中,原水中的细小矾花与污泥进行充分接触,发生絮凝反应,使水中的小矾花逐渐状大,形成大颗粒絮状体,杂质颗粒去除率高。为沉降创造有利条件,同时提高污泥的浓缩倍率.提高污泥区污泥含量,减少系统的自耗水率。因而本装置能适应各种高浊度的原水,杂质颗粒去除率高。在一定使用条件时,还具有除藻功能。http://www.zljituan.com/jsclgc/scshscl/jhsjh/

优点:占地面积小、沉淀效果好、一体化整体设计无需单独设置、反应时间短等。
效果:提高污泥区污泥台量、形成絮体颗粒大、排出污泥浓缩高、杂质颗粒去除率高。

3.jpg


(4)斜管沉淀区

沉降区分为上下两部分,通过改变上下两层的斜管的孔径,提高水力梯度值.依据浅层沉淀理论,设置了斜管加速沉降,下部反应区快速形成的大颗粒状絮体,在两层斜管之间水流方向发生改变,将会增加小颗粒絮体间的接触机会,在流经上层斜管时,进一步提高出水水质。

形成的絮状体悬浮物在一层斜管区进行整流,一层斜管起均匀布水及导流作用,经充分反应后絮状水体沿二层斜管倾斜方向往上流动.进入沉降区内进行固液分离,沉积下来的污泥在重力殛水流推力的作用下,沿斜管倾斜方向往下滑落。

优点:加速了沉淀速度,提高了沉淀效果,增加沉淀区表面负荷,固液分离效果好,耐冲击负荷大。



(5)集泥区及排泥

斜管沉淀区沉淀的污泥通过水力的推流及自然沉降,部分经水力推动进入污泥区,为保证污泥区排泥的彻底性,每套净水器污泥区由隔板分为多个小室,每个室均设有电动排泥系统及辅助排泥装置。

每套净水器排泥系统由多套电动排泥阀殛压力进水电磁阀组成,排泥管采用穿孔管结构,排泥系统采用穿孔管型式,沿污泥区底部设置,用于排泥时污泥区的搅动,以利于污泥的彻底排净。

系统排泥按设定的时间程序进行,每周期每格污泥区排泥1-3 min(排泥时间可调),http://www.zljituan.com/jsclgc/scshscl/jhsjh/排泥从每套净水器多个污泥室逐个进行。

优点:全自动控制系统,节省人力,果用穿孔管压力水排泥,排泥均匀彻底,无残留



(6) 集水及滤池配水区

在沉淀池的清水区采用可调式三角堰板集水,汇入集水槽,使系统集水均匀。集水槽设有多套配水管,分别进入多个滤池内。

集水槽通过配水管进入滤室,出口配有挡板,避免了水流对滤室顶板和滤料的冲击。滤室清水区采用大流量ABS布水帽,可以保证制水时清水及时上升和反洗时达到足够的反洗流量。

优点:配水均匀,流速平缓;大流量布水帽设计,为虹吸的全自动进行提供必要的前提。





(7)全自动过滤区

经沉淀后的水体由配水槽通过配水管分配进入各个过滤室内,通过U形水封器配水,并由上而下通过滤料层.滤后水由滤池内的连通管在重力作用下至滤室顶部的清水室。清水室出水通过重力自流进入冲洗水箱。

每个滤室均配有l套虹吸反冲洗系统,过滤系统的反冲洗排水通过重力虹吸原理,通过设定的水头损失值形成虹吸,利用过滤室清水室内的洁净水及滤后水自动进行反冲洗,过滤层反冲洗水接至下水道进入厂区总排管网。http://www.zljituan.com/jsclgc/scshscl/jhsjh/

斜管沉淀区出水经滤料层过滤一定时间后,由于滤料层的运行阻力逐渐增大,虹吸上升管内水位逐渐升高,当水位上升至虹吸辅助管位置时,虹吸管内空气随着虹吸辅助管排水,形成负压,将虹吸管内空气不断带走,Z终使虹吸上升管及虹吸下降管内的水位接通,即形成虹吸,过滤室上室清水在清水层的静压及真空吸引下迅速反冲洗,装置内清水按照正常运行路径反方向返回,当清水经过滤料层时即开始对滤料进行反冲洗,滤室的反洗强度通过排水管管口的锥形调节板来调整,设定反洗强度及反洗时间,每次反冲洗历时4-5分钟,反洗强度为14-16 L/㎡.s。

优点:过滤滤速稳定、不需要设置阀门、反冲洗不需单独配压缩空气、运行管理方便、能源损耗少等。
效果:出水稳定水质好、保证反冲洗耗水量小于3%、保证出水小于3NTU。

 
4.jpg
5.jpg
6.jpg
7.jpg
8.jpg
9.jpg
 
 

设备优势


  H系列全自动一体化净水器,具有净水效果好、范围广、节能、占地小、耗水量少,节水、节电、节人工的优点。


1、一体化净水器混凝处理的目的是除去水中的胶体和悬浮物,所以对水的混凝效果常以生成絮凝体的大小、沉降速度的快慢以及水中胶体和悬浮物残留量的多少来评价。影响混凝的因素有:水的PH、混凝剂的用量、水温、水和混凝剂的混合速度、水中杂质、接触介质等。我公司可以通过混凝试验来确定Z优加药量。


2、除了对加药系统的管理外,净水装置本身从反应、絮凝、沉淀、集泥、排泥、集水、配水、过滤、反冲、排污等一系列运行程序,达到了自动运行的要求,值班人员只要定时作水质监视测定工作外,无需对净水装置操作管理。http://www.zljituan.com/jsclgc/scshscl/jhsjh/

3、高浓度的絮凝层,能使原水中的杂质颗粒,在其间得到充分的碰撞接触,吸附的机率,因而能适应各种原水的水温和浊度,杂质颗粒去除率高。


4、迅捷的泥渣浓缩室及可调式自动排泥系统,能保证多余的泥渣杂质及时排除,从而保证稳定的杂质颗粒去除率。


5、双层高效的絮凝及沉淀效果,使沉淀出水水质一直保持良好状态。


6、新颖的集水系统及低的集水水头,使集水更均匀有效,不仪提高了体积利用系数,因其集水水头极小,累积的省电效果可观。


7、过滤装置采用重力、虹吸的原理自动控制,不仅系统的维修及维护的工作量小,且运行可靠、稳定。


8、净水系统自动化,既保证了净水系统的高效过渡,(在原水浊度小于3000NTU时,滤后水浊度可保持在3NTU以下)又能自动反冲洗,无需另设反冲洗水泵或空压机等电器设备,可节省大量的基建投资及日常运行、维修、保养费用。


9、自耗水率低约在< 3%左右,对节省有限的水资源起着积极的作用。


10、占地面积小,与一般净水构筑物相比,可节省占地50%以上,高度在4.35米左右,室内外均可安置。


11、便于扩建、改造、再用,便于搬迁或易地再用。

 

上一篇: P系列一体化净水器

下一篇:返回列表

相关推荐